生產各種規格型號的搪玻璃設備


手機瀏覽
更方便
|
型 號 |
公稱容 積L |
實際容 積L |
管 口 尺 寸 (mm) |
參考重 量Kg |
|||||
|
|
|
|
a |
b |
c |
d |
F1-4 |
m |
|
|
ZW-3000 |
3000 |
3337 |
80 |
65 |
65 |
80 |
65 |
300x400 |
1732 |
|
ZW-4000 |
4000 |
4457 |
80 |
65 |
65 |
80 |
65 |
300x400 |
2076 |
|
ZW-5000 |
5000 |
5550 |
80 |
65 |
65 |
80 |
65 |
300x400 |
2510 |
|
ZW-6300 |
6300 |
7024 |
80 |
65 |
65 |
80 |
65 |
300x400 |
3200 |
|
ZW-8000 |
8000 |
8910 |
80 |
65 |
65 |
80 |
65 |
300x400 |
3730 |
|
ZW-10000 |
10000 |
11094 |
100 |
80 |
80 |
100 |
65 |
450 |
4740 |
|
ZW-12500 |
12500 |
13921 |
100 |
80 |
80 |
100 |
65 |
450 |
5640 |
|
ZW-16000 |
16000 |
17756 |
100 |
80 |
80 |
100 |
65 |
450 |
6700 |
|
ZW-20000 |
20000 |
22332 |
100 |
80 |
80 |
100 |
65 |
450 |
8420 |
|
ZW-30000 |
30000 |
33300 |
100 |
80 |
80 |
100 |
65 |
450 |
12700 |
|
ZW-50000 |
50000 |
51605 |
100 |
80 |
80 |
100 |
65 |
450 |
18308 |
|
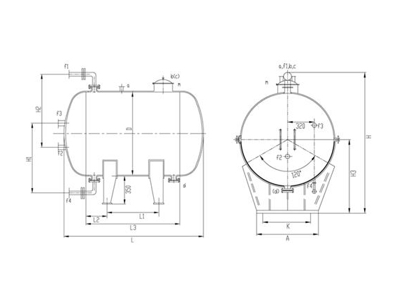
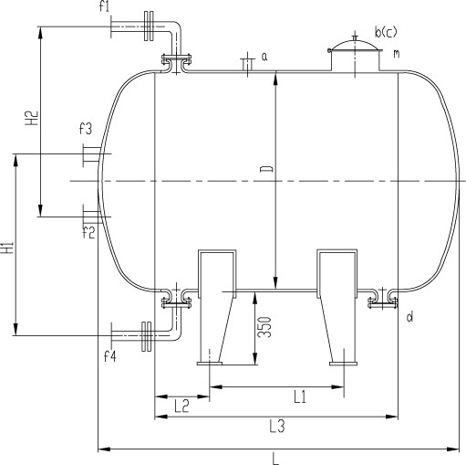
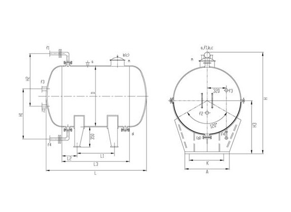
型 號 |
設 備 尺 寸 (mm) |
||||||||||
|
|
D |
H1 |
H2 |
H3 |
H |
L1 |
L2 |
L3 |
L |
A |
K |
|
ZW-3000 |
1450 |
1100 |
1200 |
1089 |
2146 |
934 |
260 |
1454 |
2288 |
1300 |
1090 |
|
ZW-4000 |
1450 |
1100 |
1200 |
1089 |
2146 |
1494 |
320 |
2134 |
2968 |
1300 |
1090 |
|
ZW-5000 |
1600 |
1200 |
1200 |
1166 |
2300 |
1420 |
360 |
2140 |
3052 |
1430 |
1180 |
|
ZW-6300 |
1750 |
1300 |
1300 |
1243 |
2454 |
1474 |
390 |
2254 |
3246 |
1560 |
1300 |
|
ZW-8000 |
1900 |
1300 |
1400 |
1318 |
2604 |
1590 |
420 |
2430 |
3496 |
1690 |
1420 |
|
ZW-10000 |
2000 |
1400 |
1400 |
1368 |
2704 |
1880 |
450 |
2780 |
3900 |
1780 |
1490 |
|
ZW-12500 |
2000 |
1400 |
1400 |
1368 |
2704 |
2740 |
470 |
3680 |
4800 |
1780 |
1490 |
|
ZW-16000 |
2200 |
1500 |
1500 |
1470 |
2908 |
2840 |
500 |
3840 |
5080 |
1950 |
1680 |
|
ZW-20000 |
2400 |
1600 |
1600 |
1572 |
3112 |
2930 |
550 |
4030 |
5374 |
2130 |
1890 |
|
ZW-30000 |
3000 |
1900 |
2000 |
1876 |
3720 |
2370 |
630 |
3630 |
5282 |
2650 |
2430 |
|
ZW-50000 |
3000 |
1900 |
2000 |
1876 |
3720 |
4888 |
630 |
6148 |
7800 |
2650 |
2430 |